Oggi è domenica 22 marzo 2026, 18:42

Tutti gli orari sono UTC + 1 ora [ ora legale ]




Apri un nuovo argomento Rispondi all’argomento  [ 10 messaggi ] 
Autore Messaggio
 Oggetto del messaggio: I gruppi statici della E656
MessaggioInviato: martedì 3 maggio 2011, 17:11 
Non connesso

Iscritto il: martedì 18 dicembre 2007, 11:42
Messaggi: 1652
Località: Piossasco (TO)
Buongiorno a tutti,
se ho ben capito nelle sei serie di E656 costruite l'alimentazione degli ausiliari avveniva nel seguente modo:
1° serie con motoalternatori
2° serie con convertitore statico da 180kVA
3° serie con motoalternatori
4°-5° e 6° serie con gruppi statici 2x120kVA

Sempre da quanto ne so io i gruppi statici da 180kVA della seconda serie hanno avuto notevoli problemi, per questa ragione per le macchine di 3° serie si è tornati all'uso dei motoalternatori.

Nella fattispecie mi interesserebbe sapere, e spero interessi anche ad altri, il parere in merito a queste scelte da parte di chi queste macchine le ha usate/riparate. L'unico gruppo statico da 180kVA dava molte noie? Come veniva risolto l'inconveniente? E qual'è stata la soluzione definitiva? E per le macchine con l'impianto ridondante da 2x120kVA come andava? In più....la situazione attuale qual'à? Grazie anticipatamente.


Top
 Profilo  
 
 Oggetto del messaggio: Re: I gruppi statici della E656
MessaggioInviato: martedì 3 maggio 2011, 20:47 
Non connesso

Iscritto il: mercoledì 8 dicembre 2010, 19:16
Messaggi: 508
Prima di dare un giudizio finale attuale su queste due importanti apparecchiature, e per fare contenti gli appassionati di tecnica, vediamo insieme cos'è un "GS"

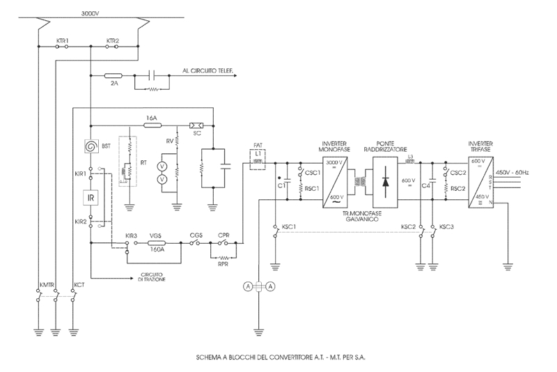
E 656 dalla 201 alla 251 e dalla 159 alla 199

Una grande ed importante modifica è stata fatta agli ausiliari di questo gruppo di macchine; i 2 gruppi motoalternatori e circuiti connessi, sono stati eliminati per far posto al nuovo gruppo “convertitore statico” da 180 KVA di progettazione Ansaldo. Anche il circuito di comando ovviamente ha subito modifiche per pilotare, ed essere pilotato, da questa nuova apparecchiatura; Il convertitore statico, trasforma la tensione 3000 Volt in continua della linea, in corrente alternata trifase a 450 Volt 60 Hertz, necessaria ad alimentare i servizi di bordo. Il suo funzionamento è completamente elettronico, ha una propria logica di comando e non presenta parti elettromeccaniche (a parte i contattori di inserzione, carica, precarica e scarica). Il convertitore in caso di malfunzionamento, ha numerose protezioni che intervengono per garantirne l’integrità e in caso di blocco temporaneo, si riavvia entro 4 secondi. L’unico grosso problema è che in caso di avaria permanente essendo un gruppo solo, bisogna chiedere la locomotiva di riserva per la mancata ridondanza. Questo nuovo alimentatore venne sperimentato sulle E 656 033 e 034 ed è stato il primo caso di applicazione nel parco F.S. di tale apparecchiatura; La decisione di equipaggiare la locomotiva con questo sistema di alimentazione degli ausiliari, era dettato dal fatto che l’elettronica aveva raggiunto una grande affidabilità, in più c’era di mezzo un fatto di riduzione dei costi che per un’azienda come le F.S. non è cosa da sottovalutare; in più su un parco macchine consistente come diventeranno le E 656. Nonostante le buone speranze, questi convertitori nel corso dell’esercizio, hanno denunciato una serie di inconvenienti non gravi, ma tali da mettere fuori uso la locomotiva. Questa serie di problemi indussero le F.S. ad apportare le necessarie modifiche e a studiare un nuovo sistema ridondante che, come vedremo più avanti, risultò veramente buono e affidabile.

Le caratteristiche del convertitore, sono le seguenti:

- Tensione nominale di alimentazione 3400 Volt
- Campo di tensione di funzionamento 2000 – 4200 Volt
- Tensione erogata in uscita 450 Volt in tensione alternata trifase
- frequenza della tensione nominale 60 Hetrz +/- 2%
- potenza nominale 180 KVA
- fattore di potenza (cos phi) 0,8
- sovraccarico ammissibile durante l’avviamento dei carichi 260 KVA
- rendimento in uscita, a pieno carico 88%
- tensione nominale dell’alimentatore della logica di comando 24 Volt, minima 18 Volt, massima 36 Volt
- temperatura ambiente di funzionamento -25° + 40° C

Vediamo insieme come è composto:
come possiamo vedere dallo schema, (sotto) la derivazione dell’alimentazione del convertitore, si trova a valle dell’I.R.; poi abbiamo la valvola fusibile da 160 Ampere, proseguendo incontriamo il Filtro Alta Tensione (FAT) con il contattore di inserzione (CGS) , il contattore di precarica (CPR) con la relativa resistenza di precarica (RPR), l’induttanza L1 e il condensatore C1. Completano il filtro d’ingresso il contattore e la resistenza di scarica CSC 1 e RSC 1. Incontriamo il primo stadio del convertitore “l’inverter monofase” , il trasformatore, il raddrizatore con il filtro di livellamento L3 e C4, con il contattore e la resistenza di scarica CSC 2 e RSC 2, infine il secondo stadio di conversione che trasforma la tensione continua livellata in alternata trifase…….vediamo come funziona sempre prendendo come riferimentolo schema;
Allegato:
Schema elettrico GS Ansaldo da 180 Kva.jpg
Schema elettrico GS Ansaldo da 180 Kva.jpg [ 89.31 KiB | Osservato 7079 volte ]


A locomotiva completamente abilitata bisogna chiudere l’interruttore GS sul banco di manovra ( ex int. MA) adesso se:
la tensione di linea è superiore a 2000 Volt;
le batterie del circuito di comando hanno una tensione superiore a 18 Volt;
Il commutatore carichi in corridoio è in posizione 1;
stotz chiusi
- I.G…………interruttore generale trifase
- IVGS………interruttore ventilatori gruppo statico
- ICL………...interruttore(a bassa tensione) consensi logica di controllo
- IPP………...interruttore(a bassa tensione) positivo privilegiato controllo
- IAS………...interruttore(a bassa tensione) alimentatore stabilizzato
- IGS………...interruttore(a bassa tensione) protezioni contattori CGS e CPR
- ICSC……… interruttore(a bassa tensione) protezioni contattori CSC1 e CSC 2
- ICMT………interruttore(a bassa tensione) commutatore bitensione 1500/3000 in posizione 3000,

Il relè di minima tensione RTB1 da il consenso per l’inserzione dell’alimentatore stabilizzato. Adesso con i consensi dati dall’alimentatore stabilizzato e dal pannello PSIR, avviene la chiusura del contattore d’inserzione CGS che inserisce il gruppo alla linea di alimentazione iniziando la carica del filtro attraverso la resistenza di precarica RPR. Dopo circa 2 secondi, a carica avvenuta, viene chiuso il contattore CPR che “shunta” la resistenza RPR; adesso lo stadio primario, il trasformatore, ed il filtro L3 e C4 sono alimentati alla tensione nominale; di conseguenza anche lo stadio secondario è alimentato alla stessa tensione livellata e nel giro di 10 secondi, dall’inserzione, con lo sblocco degli impulsi di accensione dell’inverter si avrà il copleto avviamento del gruppo di conversione, rilevabile dall’indicazione del voltmetro sul banco. Per non correre il rischio di mandare in sovracarico il convertitore, gli asincroni vanno inseriti uno appresso all’altro. Come vedremo adesso, il convertitore è protetto contro eventuali gravi danni da una serie di protezioni; nello schema appresso possiamo vedere la configurazione delle spie luminose ed il loro significato. Tutti gli interventi delle protezioni, che provocano il blocco permanente del convertitore, vanno riassettati con l’apposito pulsante in corridoio.


Quadretto di segnalazione e avarie (in corridoio)
Allegato:
Quadretto avaria GS.jpg
Quadretto avaria GS.jpg [ 87.62 KiB | Osservato 7079 volte ]


Anormalità al G.S; Mancato avviamento G.S.
1) Controllare le chiusure dei seguenti stotz: IG - IVGS - ICL - IPP - IAS – IGS - ICSC - ICMT (ove esiste 3000÷1500V).
2) Verificare chiusura RTR e RTN e comunque sostituirli (utilizzare RalI)
3) Abbassare i pantografi ed effettuare prova a vuoto pigiando il pulsante PpGS; se positiva cambiare banco; se non parte aprire il bipolare per qualche minuto, reinserirlo e riprovare (nell’occasione controllare apertura CSC1 e CSC2 e relativi micro). Altro tentativo escludere IR
4) Se la prova a vuoto è negativa invertire RFSD e RAS. Eventualmente sostituire con RCM
Arresto G.S. in blocco permanente

1) Prendere visione, sul quadro segnalazioni in corridoio, della causa.

- TENSIONE DI LINEA; sul banco di manovra, la spia gialla “BATT” indica normale funzionamento
- AVARIA ALIMENTAZIONE;
- RIP. TENSIONE DI LINEA;
- TENS. CONT. INTERM - TENS. USCITA;
- PROTEZ. STADIO A.T
- SOVRACC. STADIO INTERM;
- PROTEZ. STADIO M.T;
- APERTURA I.R
- ARRESTO TEMPORANEO; provoca il blocco temporaneo del gruppo; spia blu B.T. sul banco. Riavviamento dopo 4 secondi

2) Per il riassetto:
a) Aprire interruttore G.S. sul banco.
b) Attendere 20".
c) Premere pulsante di ripristino (PrGS) in corridoio.
d) Chiudere interruttore G.S. sul banco.
Nel caso di segnalazione “Avaria lato carichi” (ripetuta senza scatto stotz) occorre, prima della reinserzione del G.S., aprire gli stotz trifasi relativi ai carichi ad eccezione di IVGS - IG. Con gruppo inserito e consensi per l’inserimento di tutti gli utilizzatori, chiudere i vari stotz trifasi singolarmente, osservando la temporizzazione, fino a localizzare il carico in avaria.

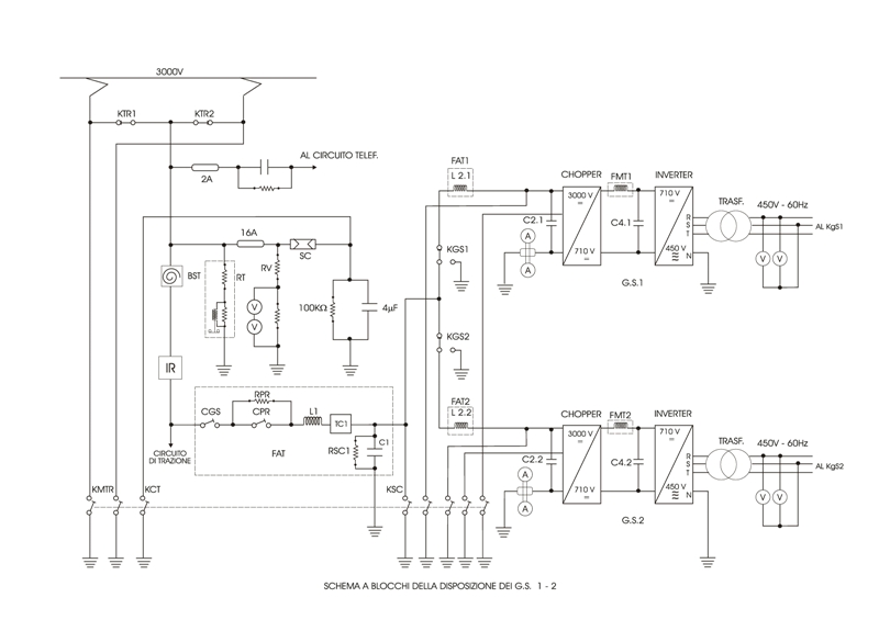
Convertitori statici A.R.S.A. (alimentatore ridondante per i servizi ausiliari)
Allegato:
Schema GS A.R.S.A..jpg
Schema GS A.R.S.A..jpg [ 112.1 KiB | Osservato 7079 volte ]



Per l'alimentazione dei servizi ausiliari sono in opera due convertitori statici .ARSA» della potenza di 120 KV A ciascuno, che erogano una tensione di 450 Vcc a 60 Hz.
I convertitori in oggetto constano di due stadi di conversione come di seguito specificato:
a) stadio AT (cc-cc) ha la funzione di abbassare e stabilizzare la tensione di linea a 710 Vcc in modo indipendente dal valore della tensione di linea stessa (1200+4000 V) e del carico di uscita. Per tale funzione viene utilizzato un .CHOPPER. del tipo a spegnimento spontaneo;
b) stadio MT (cc-ca) ha la funzione di convertire la tensione continua (710 Vcc) in uscita dal primo stadio in tensione alternata trifase (450 Vca - 60 Hz).
Per tale funzione viene utilizzato un inverter trifase che, lavorando con tensione e
frequenza variabili, consente l'inserzione dei carichi contemporaneamente impedendo che venga superata la potenza massima del convertitore.
Sulla locomotiva esistono 2 linee trifasi fra loro indipendenti. Ciascun gruppo statico può comunque alimentare, in caso di necessità, tutte le utenze della locomotiva. In caso di avaria ad uno di essi à perciò possibile continuare il servizio dopo aver commutato i carichi sul gruppo efficiente con le modalità indicate appresso.

Gestione servizi ausiliari

Il GS 1 alimenta le seguenti utenze:
n° 1 motocompressore (CP1);
n° 2 ventilatori motori (VM2 motori 4-6-6, VM3 motori 7-8-9);
n° 3 ventilatori reostato (VR6-VR6-VR7).
Il GS2 alimenta invece:
n° 1 motocompressore CP2;
n° 2 ventilatori motori VM1 (motori 1-2-3), VM4 (motori 10-11-12);
n° 4 ventilatori reostato (VR1-VR2-VR3-VR4);
n° 2 ventilatori (cabina ccA» e ccB»);
n D 2 trasformatori per riscaldamento cristalli;
n o 1 trasformatore per carica batterie;
n° 4 radiatori per riscaldamento cabine.
Tutte le utenze sono protette individualmente da un interruttore magnetico; quelle di rilevante potenza vengono inserite a mezzo di un teleruttore.Ogni gruppo statico è dotato di un coltello di esclusione posto in cabina A T e di un commutatore «Kgs», sulla linea trifase d'uscita (posto in corridoio) per commutare, in caso di necessità, tutti i carichi sull'altro ancora attivo.
Affinchè si possa avere l'avviamento dei gruppi, occorre avere i seguenti consensi:
1) Trolley in presa;
2) RTN attivo (tensione nel limiti consentiti);
3) lA chiuso;
4) Kgs1 e Kgs2 in posizione «I» (carichi inseriti);
5) Stotz ICL, IAS1 e IAS2 chiusi (sono ubicati in corridoio nel quadro «Q4»);
6) Interruttore GS, sul banco di manovra, chiuso.

Avarie e modalità di riassetto

Il blocco di un convertitore viene evidenziato dall'azzeramento degli strumenti relativi,
(volmetro rete trifase e amperometro) e dall' accensione delle seguenti lampade spia sul banco di manovra:
- L. spia a luce bleu «BT», per bloccho temporaneo;
- L. spia a luce rossa «BP1» o «BP2», per blocco permanente.
La riattivazione dei gruppi, guidando dalla locomotiva, avviene nel modo seguente:
- Blocco temporaneo «BT»: dopo circa 1O" i gruppi si reinseriscono automaticamente (dopo tre blocchi temporanei la logica di controllo comanda il BP);
- Blocco Permanente «BP1» o «BP2»:
Bisogna eseguire le seguenti operazioni per il riassetto:
a) aprire l'interruttore GS sul banco di manovra;
b) individuare, tramite le indicazioni sul pannello in corridoio, l'anormalità in atto e notificarla sul libro di bordo;
c) premere il pulsante «RESET», ubicato sul pannello segnalazioni GS (tale pulsante è comune ai due GS);
d) richiudere l'IR se per l'anormalità in questione fosse intervenuto;
e) richiudere l'interruttore GS sul banco di manovra.
Quando la locomotiva è telecomandata (sia da vettura semipilota che da altra locomotiva) il riassetto del o dei gruppi in «BP» può essere comandato premendo il pulsante di «chiusura IR», indipendentemente dalla condizione di aperto o chiuso di tale apparecchio.»

Le mie considerazioni finali, ovviamente vanno a vantaggio dei gruppi A.R.S.A.; il "gruppo statico" Ansaldo ha dato sempre delle noie con repentini blocchi temporanei e, nonostante le varie modifiche fatte in officina, la sua affidabilità non è tuttora delle migliori. Come ho già detto sopra, per esperienza personale non ho mai avuto problemi con i 2 gruppi statici ridondanti A.R.S.A. e comunque sapere che in caso di "blocco permanente" di un gruppo, si può tornare a casa, ti facilita enormemente le cose!!! Per concludere posso dire che i gruppi statici ridondanti, sono ampiamente apprezzati.........................credo che ci sia tutto anche perchè; i cassoni dei convertitori, sul forum non li posso mettere!!!! :D :D :D :wink: :wink:

Saluti, Andrea


Top
 Profilo  
 
 Oggetto del messaggio: Re: I gruppi statici della E656
MessaggioInviato: mercoledì 4 maggio 2011, 16:37 
Non connesso

Iscritto il: martedì 18 dicembre 2007, 11:42
Messaggi: 1652
Località: Piossasco (TO)
Ciao Andrea, grazie per l'esaudiente spiegazione. Da quanto scrivi quindi intuisco che allo stato attuale delle cose le macchine di seconda serie mantengono il gruppo unico da 180kVA con i relativi problemi di affidabilità e quelle di prima e terza serie mantengono i motoalternatori.


Top
 Profilo  
 
 Oggetto del messaggio: Re: I gruppi statici della E656
MessaggioInviato: mercoledì 4 maggio 2011, 21:21 
Non connesso

Iscritto il: mercoledì 8 dicembre 2010, 19:16
Messaggi: 508
Si, è così..... anche se nel tempo, sono state fatte delle modifiche alle schede della logica di controllo, il convertitore ha sempre fatto qualche "capriccio"; poi a Bologna ne avevamo assegnate parecchie di macchine con il gruppo statico solo, e quella spia blu che segnalava il "blocco temporaneo", si accendeva molto spesso.


Top
 Profilo  
 
 Oggetto del messaggio: Re: I gruppi statici della E656
MessaggioInviato: mercoledì 4 maggio 2011, 22:54 
Non connesso

Iscritto il: sabato 10 luglio 2010, 21:29
Messaggi: 284
A parte i problemi della logica di controllo (e di modifiche ne sono state fatte tantissime), il punto più critico è da ricercarsi nel pulsore. Sullo schema di Andrea, è citato come inverter monofase, ma il suo funzionamento è il massimo dell'inaffidabilità perchè è basato, sfruttandone le peculiarità, su ripartitori capacitivi. Condensatori posti in serie per dimezzare il valore della tensione di linea, tra il +3000 e la massa così da ottenerne un punto centrale a 1500V. Poi un altro partitore con 4 condensatori e altra tensione duale che questa volta viene "trattata" in frequenza ed ampiezza da un gruppo di tiristori che, tramite delle induttanze, la riversano sui primari di un trasformatore che la trasforma in 600V. ac stabilizzata e successivamente raddrizzata. Il trasformatore, oltre ad adattare la tensione, provvede anche ad isolare galvanicamente la rete a monte. Questa tensione continua, viene poi inviata all'inverter vero e proprio.
I guai si verificano con il tempo o con le perturbazioni della catenaria. I poveri condensatori, devono svolgere un compito difficile e in ambiente "ostile". Nel primo partitore, ogni perdita di capacità, si traduce in uno squilibrio della tensione intermedia e ad un sovraccarico del condensatore che ha la capacità meggiore (ed ecco fioccare le accensioni della spia blu e, nei casi più critici, con l'arresto permanente del GS). E questo si verifica anche nel secondo stadio del pulsore. E quando va male, i condensatori a capacità ridotta, arrivano anche ad esplodere ( a me è successo due volte con le Ale 724 che monta l'Ansaldo da 70 kVA) con (almeno nel periodo iniziale) fuoriscita di PCB e relativo incendio. Una vera schifezza di GS.
L'ARSA va molto meglio, ma non come i gruppi Parizzi, che considero i migliori in assoluto (equipaggiano le 444R). Quelli attuali, non li conosco.

ps.: il DL di Torino nel finire degli anni 70' era dotato di 656 1° serie con m.a. , successivamente nei primi anni 80' andarono via e furono assegnati tutti 656 seconda serie!
E' stato un periodo pesantino!
ciao
Guido


Ultima modifica di sincrono il lunedì 9 maggio 2011, 11:16, modificato 1 volta in totale.

Top
 Profilo  
 
 Oggetto del messaggio: Re: I gruppi statici della E656
MessaggioInviato: giovedì 5 maggio 2011, 4:50 
Non connesso

Iscritto il: venerdì 7 dicembre 2007, 19:06
Messaggi: 842
Località: TS, nel mitico nord-est :-)
PESSIMA tecnologgia italiana ...... se compravano Simens o ABB erano ancora tutti là che andavano ....


Top
 Profilo  
 
 Oggetto del messaggio: Re: I gruppi statici della E656
MessaggioInviato: giovedì 5 maggio 2011, 8:22 
Non connesso

Iscritto il: sabato 10 luglio 2010, 21:29
Messaggi: 284
Sarebbe bastato equipaggiare tutti i mezzi di trazione con inverter Parizzi, di produzione nazionale e di ottima qualità. Ma bisognava far lavorare l'Ansaldo (gruppo IRI di allora) a tutti i costi, per ragioni sindacal/politiche. L'Ansaldo non ne ha mai azzeccata una, almeno per quanto riguarda gli equipaggiamenti di trazione e ausiliari.
Ciao
Guido


Top
 Profilo  
 
 Oggetto del messaggio: Re: I gruppi statici della E656
MessaggioInviato: giovedì 5 maggio 2011, 12:41 
Non connesso

Iscritto il: mercoledì 8 dicembre 2010, 19:16
Messaggi: 508
Come darti torto Guido!!!! Con il senno di poi inoltre, le temperature nominali di lavoro del gruppo da 180 Kva, sono di -25° e 40°; ma come si fa a progettare un'apparecchiatura elettronica che deve lavorare all'interno della cabina A.T. di una locomotiva, con la speranza di non superare i 40°? Vorrei porre questa domanda a tutti quelli che sono entrati in cabina A.T. nel periodo estivo, specie dopo frequenti avviamenti!!!! Comunque i problemi ci sono sempre stati anche in inverno e con temperature decisamente più miti. Grandi i gruppi "Parizzi" della E 444 R; mai un'avaria, mai un blocco permanente, solo una volta si è accesa la spia rossa "sovraccarico" ma a causa di una massa, con relativo scatto dello stotz in corridoio, ad un ventilatore motori di trazione.

Saluti, Andrea


Top
 Profilo  
 
 Oggetto del messaggio: Re: I gruppi statici della E656
MessaggioInviato: sabato 7 maggio 2011, 12:16 
Non connesso

Iscritto il: domenica 2 aprile 2006, 9:33
Messaggi: 2185
Località: Ventimiglia
Nel riepilogo di Eurostar è presente una svista, anche la 4a serie di E656 (159-200) è dotata di un solo GS come la 2a serie, a parte l'unità 200 che era il prototipo dell'applicazione dei GS ARSA ridondati e alcune unità su cui sono stati installati GS ridondati di nuovo tipo in anni recenti. Tali GS ridondati sono stati installati anche su alcune unità di 2a serie.
Per maggiori informazioni su questi nuovi GS potete consultare questo link:

http://www.macchinistiinformati.it/Info ... legato.pdf

Ciao!

Antonio


Top
 Profilo  
 
 Oggetto del messaggio: Re: I gruppi statici della E656
MessaggioInviato: lunedì 9 maggio 2011, 11:09 
Non connesso

Iscritto il: martedì 18 dicembre 2007, 11:42
Messaggi: 1652
Località: Piossasco (TO)
Grazie della segnalazione Antonio.


Top
 Profilo  
 
Visualizza ultimi messaggi:  Ordina per  
Apri un nuovo argomento Rispondi all’argomento  [ 10 messaggi ] 

Tutti gli orari sono UTC + 1 ora [ ora legale ]


Chi c’è in linea

Visitano il forum: Nessuno e 8 ospiti


Non puoi aprire nuovi argomenti
Non puoi rispondere negli argomenti
Non puoi modificare i tuoi messaggi
Non puoi cancellare i tuoi messaggi
Non puoi inviare allegati

Cerca per:
Vai a:  
banner_piko

Duegi Editrice - Via Stazione 10, 35031 Abano Terme (PD). Italy - Tel. 049.711.363 - Fax 049.862.60.77 - duegi@duegieditrice.it - shop@duegieditrice.it
Direttore editoriale: Luigi Cantamessa - Amministratore unico: Federico Mogioni - Direttore responsabile: Pietro Fattori.
Registro Operatori della Comunicazione n° 37957. Partita iva IT 05448560283 Tutti i diritti riservati Duegi Editrice Srl